產品目錄
蒸汽流量計
渦街流量計
孔板流量計
壓縮空氣流量計
氣體流量計
熱式氣體質量流量計
旋進旋渦流量計
金屬管浮子流量計
氣體羅茨流量計
電磁流量計
渦輪流量計
橢圓齒輪流量計
水流量計
液體流量計
超聲波流量計
磁翻板液位計
浮子液位計
浮球液位計
玻璃管液位計
雷達液位計
超聲波液位計
投入式液位計
壓力變送器
差壓變送器
液位變送器
溫度變送器
熱電偶
熱電阻
雙金屬溫度計
相關產品
聯系我們
聯系電話:13655235852
服務熱線:0517-86801009
公司傳真:0517-86801007
公司郵箱:1464856260@qq.com
公司地址:江蘇省金湖縣理士大道61號
主蒸汽流量測量方案及問題的改造方案的提出和優化
蒸汽發生器是核電站連接一回路與二回路的熱交換設備, 保持蒸汽發生器正常運行是保證整個核電站正常運行中不可或缺的一環, 故對其一些重要參數的測量便顯得尤為重要。根據核電站運行要求, 蒸汽發生器的水位、 蒸汽流量、 給水和蒸汽壓力都需要進行測量, 并應用于反應堆的保護。
蒸汽發生器的蒸汽流量通過主蒸汽系統(VVP 系統)進行測量。對于蒸汽發生器的蒸汽流量 Qv, 用差壓變送器測量蒸汽發生器上封頭和位于限流器下游蒸汽管道兩測點之間的壓差 ΔP, 并考慮蒸氣密度的變化, 由蒸汽壓力測量值進行修正后得出。
1、主蒸汽流量測量方案及問題的提出
根據核電站主蒸汽系統的工藝流程和要求, 每臺蒸汽發生器設置兩臺蒸汽流量變送器, 用于蒸汽發生器蒸汽流量的測量, 對應儀表如表 1 所示。

主蒸汽流量測量方案如圖 1 所示, 儀表的高壓側引自蒸汽發生器液位測量儀表, 與其共用高壓側測點, 低壓側引自主蒸汽管道, 由于測量介質為高溫高壓的主蒸汽, 所以在儀表的高低壓側均設有冷凝罐(高壓側屬于液位測量儀表), 冷凝罐的主要作用是將來自主蒸汽管道的高溫主蒸汽進行降溫, 并在電站運行過程中, 液位高度保持恒定, 從而使流量計高低壓側的壓力測量值與主蒸汽壓力值保持固定的差值, 從而能夠通過流量計的數值得出主蒸汽流量的數值。

在原有設計方案中, 冷凝罐的頂部設置有對空管, 對空管采用堵頭封堵, 在儀表運行前需要通過對空管向冷凝罐進行補水, 使冷凝罐至儀表間的管道中充滿水, 運行過程中則不需要在進行補水。
在核電站投入運行后, 運行人員提出在電站熱態檢修期間, 堵頭由于熱脹冷縮脹緊在對空管中, 致使冷凝罐內部壓力無處釋放, 如果敲擊堵頭容易導致堵頭飛出傷人, 還有可能落入換料水池中。存在安全隱患, 提出設計改進。
2、改造方案的提出和優化
通過工程設計人員和運行人員的溝通, 提出在冷凝罐對空管增加截止閥, 用于在檢修期間冷凝罐內高溫蒸汽的排出。
根據儀表及儀表管道的等級要求, 新增截止閥的型號為1VL22, 3/8” ODx 3/8” OD SWAGE 1500LB 波紋管密封儀表閥, 材質為 316L 不銹鋼, 安全等級為 2, RCCM-2 級, 抗震等級為 1I, 質保等級為 Q1。
初步方案為在冷凝罐對空管上直接安裝截止閥, 設計人員經過力學分析后認為由于新增閥門重量(1. 5KG)較大, 地震情況下對儀表管的影響較大, 無法滿足抗震要求, 提出改進案。
改進方案為在初步方案的基礎上, 依托現有冷凝罐支架,增加閥門支撐, 減少閥門對儀表管的影響。設計人員據此進行了相應的支撐設計并進行了力學分析, 但是仍無法通過抗震計算, 閥門的加速度無法滿足核電站的抗震要求。
針對新增閥門加速度偏大的問題, 分析認為主要有兩個原因:
1)新增閥門重量較大, 且重心偏移量較大, 對加速度的計算產生了影響。
2)由于冷凝罐支架生根于主蒸汽管道, 地震條件下, 主蒸汽管道本身加速度較大, 冷凝罐支架及新增支架的加速度就在此基礎上增加很多, 超出了核電站的要求。
經過對冷凝罐現場布置情況的了解后, 設計人員*終提出將新增加截止閥安裝于冷凝罐附近的結構墻體上, 設計單獨的支架, 延長對空管至截止閥。經過力學分析, 此方案能夠滿足抗震要求。
3、冷凝罐對空管改造方案
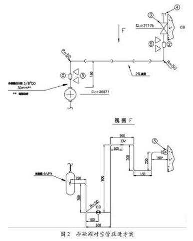
新增截止閥根據冷凝罐現場布置情況就近安裝在結構墻體上, 由于需要滿足抗震要求, 對空管需要采取增加膨脹彎的形式, 以增加抗震性能, 如圖 2 所示(以 1XXP001MD 為例)。
圖 2 中, 3 為新增截止閥, 由于新增截止閥及冷凝罐均自帶一段 3/8” OD 的儀表管, 因此需要采用管接頭(編號 2)與新增管道連接。
對空管末端仍采用堵頭進行封堵。
根據測量介質要求, 對空管保持至少 2% 的坡度, 對空管各直管段的長度均通過力學計算分析得出。對空管及截止閥上相應的標識 CB/BV 為支架的約束形式。

不同儀表的冷凝罐對空管根據現場布置情況和對應主蒸汽管道的地震條件下的加速度情況的不同在上述方案的基礎上進行了相應的調整。
4、支架改造方案
根據改造后對空管對支架的要求, 對空管膨脹彎部分的需在原冷凝罐支架的基礎上增加, 其他支架則需單獨設置, 生根于結構墻體上。
冷凝罐及對空管支架改進方案如圖 3 所示。

圖 3 中云線部分為新增支架, 用于對空管的支撐。原冷凝罐支架主要用于冷凝罐及原儀表管的支撐, 新增支架對原支架未作修改, 僅根據對空管的需要, 在原支架橫向支架的基礎上, 采用槽鋼增加了對空管的兩個支撐點,對于不同的支撐點約束要求, 采取了不同的支撐點設計方案, 如表 2 所示。

截止閥 1VL22 原安裝支架能夠滿足抗震要求, 無需進行設計改進。
本文針對核電站蒸汽發生器蒸汽流量計量儀表在運行及檢修過程中遇到的冷凝罐排氣問題, 提出了在對空管增加截止閥的改進方案, 并進行了進一步的分析和改進, *終確定了改進方案, 并通過抗震計算驗證了改進方案的可行性, 對后續新建核電站相關設計具有一定的指導意義。
相關資訊
- 蒸汽流量計與閥門的安裝距離
- 蒸汽流量計和調節閥的安裝順序
- 蒸汽流量計溫壓補償安裝規范
- 蒸汽流量計冷凝罐安裝規范
- 蒸汽流量計一體式和分體式的區別
- 蒸汽流量計的作用和用途
- 蒸汽流量計的內部結構圖
- 蒸汽流量計的優缺點
- 蒸汽流量計常見故障分析與處理
- 關于蒸汽孔板流量計測量原理及常見誤差分析
- 蒸汽孔板流量計安裝要求
- 蒸汽孔板流量計安裝圖
- 鍋爐蒸汽流量計怎么安裝
- 鍋爐蒸汽流量計如何選型
- 過熱蒸汽流量計的選型
- 溫壓補償蒸汽流量計選型
- 溫壓補償蒸汽流量計種類
- 如何選擇水蒸汽流量計
- 分體式蒸汽流量計管式安裝
- 高溫高壓蒸汽流量計安裝規范
- 一體式蒸汽流量計如何選型
- 工業蒸汽流量計安裝規范
- dn100蒸汽流量計流量范圍
- dn200蒸汽流量計安裝尺寸參數
- 插入式蒸汽流量計安裝要求
- 孔板蒸汽流量計的安裝要求
- 孔板蒸汽流量計選型注意事項
- 蒸汽流量計有什么種類
- 蒸汽流量計計量不準是什么原因
- 渦街蒸汽流量表內部結構

